パナソニックエコキュートエラーコードf19の修理費用は高い?自分でできる対処法と年数に応じた寿命・交換目安
パナソニックエコキュートでエラーコードF19が表示された
F19って何?修理に出すといくらかかるの?もう寿命?
F19は自分で直せる?自分でできる対処法が知りたい
そんな疑問に答える記事です。
F19は出湯温度異常を知らせるサインであり、原因が単なる温度センサー故障なのか、あるいは水熱交換器の配管の詰まりによる深刻な循環不良なのかによって、交換する部品がまったく変わってきます。
F19エラーの修理費用の目安は、エラーの状態によって3万円程度の軽微なものから、9万円を超える修理まで幅があります。
| エラーの状態 | 修理費用の相場 | まず最初にやること |
| センサー故障などの軽度な不具合 | 約30,000円〜 | 漏電遮断器でのリセット |
| 水熱交換器の異常や配管の詰まり | 約90,000円〜 | メーカーの保証期間の確認 |
さらに機械の一時的な誤作動の可能性もゼロではありません。まずは専門業者を呼ぶ前に漏電遮断器を使ったリセット(解除方法)を試すことで、修理費用0円で自分で直せるケースも多々あります。
この記事では、F19エラーの原因と、エラーがでたときの確認ポイントを具体的にお伝えします。
業者さんに依頼すると出張費だけで数千円かかることもあるため、まずは自分でできる対処法を試し、症状が改善しないときでも、無駄な出費をかけずにすむように対応しましょう。
この記事を読んでわかること
- パナソニックエコキュートのF19が意味する出湯温度異常の本当の原因
- 専門業者を呼ぶ前に自分でできる漏電遮断器を使ったリセット手順
- センサー故障や水熱交換器の交換にかかる修理費用の具体的な相場
- 設置から10年という寿命を基準にした修理と交換時期の判断基準
パナソニックエコキュートのF19が意味する出湯温度異常の本当の原因
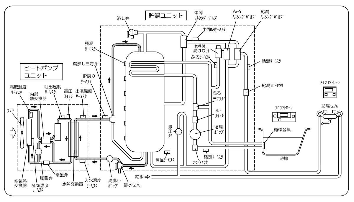
パナソニック エコキュート エラーコード f19の原因は、設定した温度でお湯を作り出せない「出湯温度異常」という状態です。お湯を沸かすための水熱交換器またはその周辺部品に不具合が起きていたり、配管の詰まりや循環不良が発生している可能性があります。F19が表示されたとき、機械が安全のためにお湯をわかすのを自ら止めている状態が起こります。お湯の沸き増し時に、設定温度よりも異常に熱いお湯が出たり、逆に冷たい水しか出ないときに、トラブルを防ぐための安全機能が働きます。
考えられる原因例
- 水熱交換器の配管詰まり
- 温度センサー故障の可能性も
水熱交換器の配管詰まり
パナソニック エコキュート エラーコード F19の最も多い原因が、水熱交換器の配管(ヒートポンプ配管)の詰まりによる循環不良です。長年の使用で水垢やスケールが溜まる、または冬場の凍結などで、配管内が閉塞するとお湯をスムーズに送り出せなくなります。
| 配管の詰まりの原因 | 発生しやすい状況 | 寿命への影響 |
| 水垢やミネラル分の蓄積 | 長年のお手入れ不足 | 水熱交換器の劣化を早める |
| 凍結による一時的な閉塞 | 冬季の冷え込みが厳しい朝 | 解凍されると直る場合あり |
ヒートポンプ配管は、貯湯ユニットとヒートポンプ(室外機)をつなぐ配管です。

ヒートポンプ配管は、貯湯タンク側の水をヒートポンプに送り出し、ヒートポンプで温められたお湯を貯湯タンク側に戻す役割があります。
ヒートポンプ配管には往き管と戻り管があります。通常、貯湯タンクからヒートポンプへ水を送り出し(往き管)、温まったお湯を貯湯タンクに戻す(戻り管)という動きをします。
しかし、この配管内の循環がスムーズに行われず、出湯温度に異常があると安全装置が作動して機械が停止します。
温度センサー故障の可能性も
パナソニック エコキュート エラーコード F19のは温度センサー故障によって引き起こされるケースも多々あります。お湯自体の温度は正常に作られていても、温度を測るセンサーが壊れていると、機械が異常と勘違いしてエラーを出してしまうのです。
例えば、お湯の沸き上げ温度を検知する出湯温度サーミスタ(温度センサ)が故障している、なども可能性の一つです。
例)沸き上げ回路図(出湯温度サーミスタ)

なお、センサー部品の故障のほかにも、制御基盤の不具合が原因のこともあります。
さらに一時的なシステムの誤作動が原因のこともあります。
専門業者を呼ぶ前に自分でできる漏電遮断器を使ったリセット手順
F19でお湯が出ないときは、まずご家庭で「漏電遮断器(ブレーカー)」を使ったリセット(解除方法)を試してみるとよいでしょう。一時的なシステムの誤作動であれば、漏電遮断器の操作だけでエラーが消えてお湯が出るようになるケースがあります。
- 漏電遮断器でリセットを試す
- タンク周辺の水漏れを確認する
- 自分で分解するNG行動は避ける
漏電遮断器でリセットを試す
パナソニック エコキュート エラーコード f19の解除方法として一番有効なのが、貯湯ユニットにある漏電遮断器を操作するリセット手順です。一時的なセンサーの誤検知であれば、漏電遮断器の操作だけでエラー表示が消えます。専門業者を呼ぶ前の確認として、以下の順番でお試しください。
| リセット手順の順番 | 具体的な操作方法 |
| 1. 漏電遮断器を探す | 貯湯タンクの操作カバーを開ける |
| 2. スイッチを「切」にする | 電源を落として60秒ほど待機する |
| 3. スイッチを「入」にする | 再び電源を入れてリモコンを確認する |
公式サイト説明を確認したい方は、こちらの公式サイトFAQをご覧ください▶公式サイトをみる
配管周辺の水漏れを確認する
F19エラーを繰り返す場合は、機械や配管の周りで水漏れが起きていないかも目視で確認してください。配管のひび割れが原因で循環不良が起きていると、水が漏れ出していることがあります。
| 確認する場所 | チェックするポイント |
| 貯湯タンクの足元周辺 | 大きな水たまりができていないか |
| タンクに繋がる各配管 | 水滴がポタポタと落ちていないか |
| ヒートポンプユニット付近 | 異常な濡れ方をしていないか |
自分で分解するNG行動は避ける
カバーを外して内部の部品を分解する行動は絶対にやめてください。感電の危険があるだけでなく、重要な部品を傷つけてしまい、修理費用がさらに跳ね上がってしまうことに繋がります。分解作業の代わりに、メーカーの保証期間内かどうかをお手元の保証書でチェックする時間に充てることをおすすめします。
| やってはいけないNG行動 | 代わりにとるべき安全な行動 |
| パネルを開けて配管を触る | リモコンのエラー表示をメモする |
| ネットの動画を見て分解する | 設置時の保証書を探して期間を確認する |
| 何度も無理にお湯を出そうとする | 止水栓を閉めて専門業者に相談する |
センサー故障や水熱交換器の交換にかかる修理費用の具体的な相場
F19の修理費用の相場は、およそ3万円から9万円程度になります。不具合の原因が単純なセンサー故障なのか、それとも水熱交換器などの重要な部品の交換が必要なのかによって、部品代や作業費が大きく変わります。ただしメーカーサポートの保証期間内なら無料で修理を受けられることもあるため、保証期間内かどうかを確認することも大切です。
- センサー故障なら約3万円から
- 水熱交換器の周辺修理は約9万円〜目安
- メーカー保証期間内か確認する
センサー故障なら約3万円から
パナソニック エコキュート エラーコード f19の修理代について、一番安く済むケースは、温度センサー故障による部品交換の場合です。センサー自体は比較的小さな部品であるため、出張費を含めても3万円程度が修理費用の相場となります。
| 修理内容 | 修理費用の相場 | 寿命への影響 |
| 温度センサーの交換 | 約30,000円〜 | 他の部品の劣化はそのまま |
水熱交換器の修理交換は約9万円〜目安
水熱交換器はお湯を作り出す心臓部にあたるため、修理費用は作業費を含めると9万円前後〜の相場になります。エコキュートの設置から10年近く経っている場合は、他の箇所も次々に寿命を迎える可能性がある点を考慮して専門業者と相談するタイミングともいえます。高い修理費用を支払う前に、新しいエコキュートへ買い替える交換時期ではないか、無料見積もりで比較検討を行うのが賢い選択です。
| 修理する部品 | 修理費用の相場 | 買い替えと比較する判断基準 |
| 水熱交換器の部品交換 | 約90,000円〜 | パナソニック エコキュートの設置から7年以上経っているか |
メーカー保証期間内か確認する
パナソニックのエコキュートには、本体や冷媒回路、タンクごとに異なる保証期間が設けられています。もし設置から間もない保証期間内であれば出張費や部品代がかからずに修理を受けられます。まずはパナソニックのメーカーサポートの無償の保証期間内であるかを確認してください。
| パナソニック エコキュートの部品 | 無償の保証期間 | 確認するポイント |
| エコキュート本体 | お買い上げ日から1年間 | 全体的な不具合に対応 |
| ヒートポンプユニットの冷媒回路 | お買い上げ日から3年間 | ガス漏れや循環不良など |
| 貯湯タンクの内面 | お買い上げ日から5年間 | タンクの内部からの水漏れなど |
メーカー修理の特徴
メーカー窓口に修理依頼した場合の修理費用は、次のように計算されます
修理費用 = 部品代 + 技術料 + 出張費
症状別の修理料金一覧はこちら▶症状別の料金一覧を確認する
基本的に、機械の一時的な誤作動によるエラーだった場合、部品交換などの修理は不要ですが、それでも、出張費はしっかり請求されるのが特徴です。
もし可能であれば、先に販売店に連絡してみましょう。
販売店の連絡先は、通常は、お手元の取扱説明書や保証書に記載されています。
販売店側の過失(施工不良や施工ミスなど)の場合は、修理費をサービスしてくれる可能性もあります。
または、地元で信頼や実績のある給湯器の専門業者を知っていれば、そちらに連絡しても良いでしょう。
電話などで問い合わせて具体的な症状を伝えると、必要な応急処置を教えてくれます。
地元の業者であれば、出張費をサービスしてくれたり、良心的な料金体系で修理に応じてくれるところもあります。
もし取扱説明書や保証書を紛失していて「メーカー修理受付窓口」に連絡したい場合には、こちらの記事もチェックしてください。
パナソニックの修理窓口は電話番号が複数あるため、混乱しないように注意してくださいね。
設置から10年という寿命を基準にした修理と交換時期の判断基準
設置から10年近く経っているパナソニックエコキュートの場合、今回高い修理費用を払って直しても、数ヶ月後に次々と別の部品が壊れるリスクが潜んでいます。修理を繰り返して長く使い続ける選択もありますが、メーカーの部品供給期間は10年のため、いずれ「部品がないため修理できない」と言われるタイミングが来ます。以下の目安を参考に、早めに新しいエコキュートへの交換を検討しておくのがおすすめです。
- 設置から5年以内なら迷わず修理
- 7年から9年目は修理と見積比較
- 10年以上は交換を選ぶべき理由
設置から5年以内なら迷わず修理
設置してから5年以内であれば、迷わずにメーカーへの修理依頼を選んでください。理由は、パナソニックの無償保証期間がまだ残っている可能性が高く、出張費や部品代などの費用をかけずに直せるケースが多いからです。仮に有料の修理になったとしても、機械全体の寿命まではまだまだ余裕があるため、今直せば十分に長く使い続けることができます。
| 設置からの年数 | 優先すべき行動 | 期待できるメリット |
| 1年〜3年未満 | パナソニックのメーカーサポートへ連絡 | 多くの部品が無料で直る可能性が高い |
| 3年〜5年未満 | 保証書の確認と専門業者への相談 | タンク内の故障なら無料で直せるケースあり |
7年から9年目は修理と見積比較
設置から7年目から9年目のタイミングでエラーコード f19が発生した場合は、修理か新しいエコキュートへの交換か、を同時に比較検討してください。この時期になると、色んな部品がトラブルを迎え始めるタイミングであり、心臓部である水熱交換器の周辺でトラブルがあると10万円近い高額な修理代がかかることもあります。
| 修理費用の提示額 | 推奨する判断基準 | 選ぶべき理由 |
| 1万円〜3万円程度 | 修理してもう少し使い続ける | 出費が少なく一時的な延命が十分に可能 |
| 10万円以上 | 新しいエコキュートへの交換と比較検討 | 他の部品も壊れるリスクも徐々に高まる時期のため |
10年以上は交換を選ぶべき理由
10年以上使用している機械でF19エラーが出た場合、高いお金を払って修理するよりも、新しい製品への交換時期と割り切って選ぶことが良いこともあります。10年以上経った機械は全体の劣化が進んでおり、今回直しても来月には別の部品が壊れてまたお湯が出ないという、負の連鎖が起きやすいからです。国や自治体の補助金も活用できることもあるため、長い目で見るととてもお得に新品に交換できるケースもあります。
| 交換を選ぶメリット | 具体的な効果 |
| 電気代の節約になる | 最新の省エネ機能で毎月の光熱費が安くなる |
| 補助金を活用できる | 国や自治体の制度を使って数万円お得に買える |
| トラブルから解放される | お風呂の途中で急に冷たい水になる不安が消える |
坂口ボイラーは熊本・鹿児島・宮崎・佐賀・福岡県内で迅速対応中!
「パナソニックのエコキュートの修理は、どこに頼むといい?」
「パナソニックのエコキュートを、修理すべきか交換すべきか、迷ってしまう」
そんなお悩みをお持ちの方は、ぜひ坂口ボイラーにご相談ください。
「修理さえすれば、まだまだ使える」という様々なシチュエーションで、積極的に修理に応じています。
万が一、交換を検討される場合でも、坂口ボイラーでは、豊富な種類のラインナップを揃えています。
パナソニック製のエコキュートに関しても在庫を豊富に確保しており、割引価格でご提供しています。
パナソニック製のエコキュートから他社製エコキュートに切り替えたいという場合にもご相談をお受けしています!
当社は熊本・鹿児島・宮崎・佐賀・福岡県内で迅速対応中です!
▶熊本・鹿児島・宮崎・佐賀・福岡県内のエコキュート修理のご相談はこちら
パナソニック エコキュート エラーコード F19 のFAQ
エコキュートのF19の直し方は?
漏電遮断器のスイッチを切り、1分ほど待ってから再び電源を入れるリセットが一番手軽な直し方です。リセットしてもエラーが消えない場合は水熱交換器などの故障が疑われるため、専門業者へ点検を依頼してください。
F19エラーは自分で直せますか?
一時的なシステムの誤作動であれば、漏電遮断器のリセットで直せます。しかし内部の配管詰まりやセンサー故障が原因の場合は、ご自身でのカバー分解や修理は感電の危険があるため絶対に避け、専門業者を手配してください。
F19の修理代はいくらですか?
故障箇所によって費用は異なりますが、温度センサーの交換であれば約3万円、水熱交換器に関連する修理であれば約9万円〜が相場の目安となります。パナソニックのメーカー保証期間内であれば無料で修理できるケースもあります。
お湯は出るのにF19が出るのは?
お湯の温度を調整するセンサーが一時的な誤作動を起こしているか、水熱交換器の循環不良の初期症状が考えられます。完全にお湯が止まって生活に支障が出る前に、早めに専門業者へ点検や無料見積もりを依頼してください。



